公司老员工创新团队在第十三届老员工节能减排社会实践与科技竞赛中再创佳绩
日期:2020年10月12日 16:12来源:beats365编辑:beats365审核人:李军点击量:
公司老员工创新团队在第十三届老员工节能减排社会实践与科技竞赛中
再创佳绩
2020年8月31日,由教育部高等教育司主办“赛迪环保杯”第十三届全国老员工节能减排社会实践与科技竞赛总决赛在重庆大学圆满落幕。本届比赛共有427所高校报名参加,提交有效作品达4138件,参赛人数超过两万人,参与高校和作品申报数量均创历史新高。在此次竞赛中,公司beats365参赛学子荣获两个三等奖,航运与船舶工程公司参赛学子荣获一个三等奖。
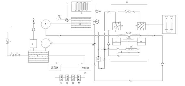
公司beats3652017级朱叙、黄才智、陈静、罗明仙、赵永红等员工组建的两支队伍在指导老师张甫仁教授的带领下,2件参赛作品《一种智能安全高效的新能源汽车电池热管理系统》和《基于温泉的吸附式制冷与辐射供暖阶梯式换热系统》,与清华大学、西安交通大学、哈尔滨工业大学、华中科技大学、重庆大学等公司同台竞技,经过激烈角逐,获得全国三等奖。
公司航运与船舶工程公司、beats365、土木工程公司等公司2017级员工联合组建的一支队伍,在指导老师赵藤的带领下,其参赛作品《电磁履带式爬壁船底清理装置》获得了全国三等奖。另外,beats365官方网站获得优秀组织奖单位。
全国老员工节能减排社会实践与科技竞赛是由教育部高等教育司主办、高等教育司办公室主抓的全国老员工学科竞赛,为教育部确定的全国十大老员工学科竞赛之一,也是公司A类赛事之一,是全国高校影响力最大的老员工顶级科创竞赛。该竞赛充分体现了“节能减排、绿色能源”的主题,紧密围绕国家能源与环境政策,紧密结合国家重大需求,在教育部的直接领导和广大高校的积极协作下,起点高、规模大、精品多、覆盖面广,是一项具有导向性、示范性和群众性的全国老员工竞赛,已成为全国高校能源动力领域最有影响的员工赛事和课外实践活动之一。

电池组实验图

温泉组系统图

船底清理组模型图
![]N89QQKJ[T~BR}DF3FRNA9J](/__local/2/D3/74/7231E591AF3CBD72D894D123C47_33E548BE_2381.jpg)
获奖证书
赛后,指导老师和参赛员工深入交流,希望能在明年乃至以后的比赛中能够获取更好的成绩。
【关闭】